
![]()
母線槽保護原理的分析與應用 母線槽保護設備對現在電力系統的安全工作十分重要。為此對母線槽保護的研討已是必不可少的,也是繼電保護工作者的一同愿望。 2022-03-01

![]()
母線槽中雙母線運行方式的自適應研究 雙母線槽(含雙母線槽分段)接線具有供電可靠、檢修便利、調度靈活和便于擴建等優點。但這種接線辦法所用設備(特別是隔離開關)多,配電設備復雜,經濟性較差。在運轉中隔離開關作為操作電器,容易產生誤操作,尤其當母線槽體系故障時,須短時切除較多電源和線路,這對特別重要的大型發電廠和變電所是不允許的"。 2022-02-28

![]()
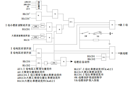
母線槽運行方式的自適應方案介紹 非固定銜接主接線辦法的母線槽的長處是工作辦法靈活,但相應的母差保護有必要切換其差流回路和出口回路,使其與工作辦法保持一致。為削減人工干預(繁瑣并容易失誤),不論是集成電路還是微機母差保護都引入刀閘輔佐接點,據此承認工作辦法,切換內部回路。 2022-02-25

![]()
母線槽的無孔聯接技術應用 在低壓成套開關設備的生產中,開關柜的結構不斷改進,從前期的PGL、GCL、GCK到現在的GCS、MNS.sIVAcON、OKAY等類型的低壓成套開關設備,開關柜的結構和防護等級不斷的跋涉,現已可以到達國家規范要求的分隔辦法4和防護等級IP54或更高,而主母線槽(水平母線槽)的載流才干卻跋涉不多,一方面是由于母線槽的布局受到開關柜空間的捆綁,另一方面是由于大電流下母線槽聯接困難的問題沒有處理。 2022-02-24

![]()
淺談鋁制母線槽的焊接 鋁是銀白色的輕金屬,密度只需鐵的1/3,為2.7g/cm';導熱和導電性能出色,導電率僅次于金、銀、銅。導電性能是銅的60%。可塑性較好,強度不高。其機械性能:抗拉強度為80~100MPa;硬度為HB25~HB30;延伸率為35%~40%。 2022-02-23

![]()
如何安裝及維護母線槽的注意事項 本文首要針對母線槽裝卸,儲存注意事項及安全運用與保護進行簡介,想要了解的話可以看看以下幾項內容。 2022-02-22

![]()
母線槽結構單元與插接箱的應用 有關母線槽組成單元與插接箱,封閉式母線槽可由多種母線單元組成,母線槽一般設備在電氣豎井內,母線槽組成單元分為直線型母線單元、始端母線單元、脹大母線單元、變徑母線單元及各種母線曲折單元。 2022-02-21

![]()
母線槽內的母線聯接箱有什么效果?具體的運用方法是什么? 母線槽與傳統電纜體系不同。這是一種新式電力產品,大部分人都知道能夠像電纜相同長距離地鋪設在一起。但是,因為其特別的結構,因此無法像電纜相同經過判別方法進行運送。 2022-02-19

![]()
風電設備中應用的母線槽有什么特點? 銜接螺栓選用耐低溫合金鋼資料,接頭定扭矩緊固結構設計對母線安裝中接頭裝配專業化要求降低,且能保證母線安裝快捷。銜接器外殼配套奪目的警示符號和溫升正告符號可保證用戶使用安全。 2022-02-18

![]()
空氣型封閉式高強度母線槽介紹 本文主要解說的是空氣型絕緣母線槽的關鍵特征,其間包括空氣型絕緣母線槽的首要用途及其適用范圍,及母線槽的結構及其運用環境和功用等。 2022-02-17